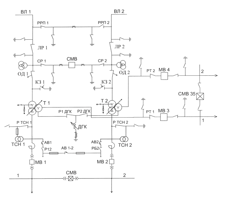
Рисунок 1. Участок сети 110 кВ с проходной двухтрансформаторной подстанцией
Рисунок 2. Отключена транзитная линия 110 кВ
Рисунок 3. Схема двухтрансформаторной подстанции 110кВ с выключателем в перемычке и отделителями в цепи трансформаторов в нормальном режиме работы
Рисунок 5. Схема сети 6-10кВ в нормальном режиме работы
Рисунок 6. Схема участка распределительной сети 6-10 кВ, секционированной ТП-3 в нормальном режиме работы
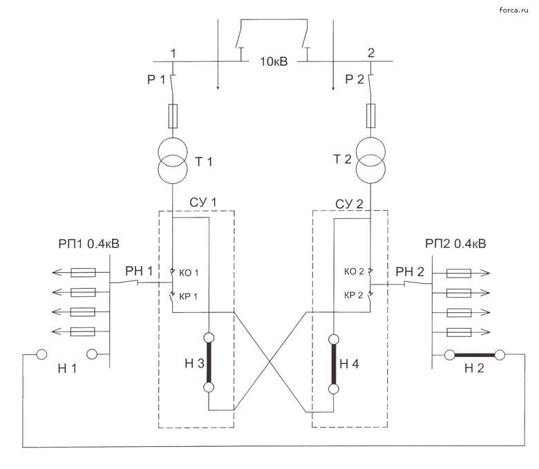
Рисунок 7. Схема двухтрансформаторной подстанции с автоматическим резервированием по стороне 0.4кВ с помощью станции управления
Рисунок 8. Схема фазировки трансформаторов, имеющих заземленные нулевые точки без установки перемычки (пунктиром показан путь протекания тока).
Рисунок 9. Схема фазировки трансформаторов с установкой перемычек между их выводами (пунктиром показан путь протекания тока через прибор при несовпадении фаз).

Рисунок 11. Последовательность операций при фазировке линий 6-10 кВ
а,б - проверка исправности указателя напряжения ; в - проверка наличия напряжения на выводах ; г - фазировка.
Рисунок 12. Схема фазировки трансформатора и линии непрямым методом на выводах вторичных обмоток трансформаторов напряжения